Trek Technical Stuff

 

 

12 volt wiring diagram

120 VAC Wiring diagram

Electro-Magic bed wiring

Acme electrical Troubleshooting

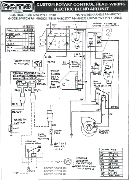
heater/AC wiring Diagram (Acme)

heater/AC Vacuum Diagram (Acme)